 |

|
|
Elektronika.lt portalo forumas
Jūs esate neprisijungęs lankytojas. Norint dalyvauti diskusijose, būtina užsiregistruoti ir prisijungti prie forumo.
Prisijungę galėsite kurti naujas temas, atsakyti į kitų užduotus klausimus, balsuoti forumo apklausose.
Administracija pasilieka teisę pašalinti pasisakymus bei dalyvius,
kurie nesilaiko forumo taisyklių.
Pastebėjus nusižengimus, prašome pranešti.
Dabar yra 2026 04 29, 20:35. Visos datos yra GMT + 2 valandos.
|
|
|
 |
Forumas » Elektronika žaliems » Valdymo schema vienam smagračio apsisukimui
|
Jūs negalite rašyti naujų pranešimų į šį forumą Jūs negalite atsakinėti į pranešimus šiame forume Jūs negalite redaguoti savo pranešimų šiame forume Jūs negalite ištrinti savo pranešimų šiame forume Jūs negalite dalyvauti apklausose šiame forume
|
|
|
 |
 |
Valdymo schema vienam smagračio apsisukimui |
Parašytas: 2011 09 25, 00:55 |
|
|
|
|
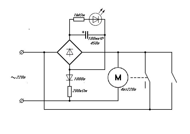
Kodėl jungikliui atjungus kartais variklis dar pora sekundžių sukasi, iš kur jis gauna energijos? Kaip padaryti, kad momentiškai atsijungtu?
Iš čia ėmiau schemą.
http://www.aquaforum.ua/showthread.php?t=62341
Varikliukas su reduktoriumi padaro vieną apsisukimą ir yra išjungiamas. Problema tame, kad visa schema veikia, tik kažkodėl jungikliu neina išjungti variklio iš karto, jis dar iš kažkur gauna energijos ir šiek tiek pasisuką, vėl įjungdamas jungiklį. Bet kartais išjungia ir momentiškai.
Kondencatorių naudojau 100uF 400v, diodų tiltelis W08 SMD, diodas 1N4007. Varžos 200 ir 900 omų; šviesos diodas nežinau koks galiu parašyt kad raudonas.
Schema kažkodėl paveiksliuko nerodo tai nuoroda:
http://www.aquaforum.ua/attachment.php?attachmentid=65664&d=1269773780 |
|
|
|
|
|
 |
 |
Valdymo schema vienam smagračio apsisukimui |
Parašytas: 2011 09 25, 04:16 |
|
|
|
|
tai jug tavo shema tokia ir yra, kad taip veiktu
ten padaryta taip, kad variklis pasisuktu per tiek kiek energijos yra kondensatoriuje ir tada sustotu.
jei nori kad suktusi maziau mazink kondensaotoriu bet nemanau kad sita shema veiks stabiliai.
varikliuko pasisukimas priklausys nuo apkrovos. |
|
|
|
|
|
 |
Re: Valdymo schema vienam smagračio apsisukimui |
Parašytas: 2011 09 25, 08:58 |
|
|
|
|
| linanas rašo: |
| Kodėl jungikliui atjungus kartais variklis dar pora sekundžių sukasi, iš kur jis gauna energijos? |
Idiotiška schema. Tiek stengtasi padaryti paprastai, kad gavosi idiotiškai. |
|
_________________ If nobody hates you you're doing something boring |
|
|
|
 |
Valdymo schema vienam smagračio apsisukimui |
Parašytas: 2011 09 25, 12:44 |
|
|
|
|
Kadangi pats nieko gudresnio nesugalvosiu, gal galit patarti kaip padaryti ar pataisyti šią schemą.
Kaip suprantu kondensatorius reikalingas tam, kad kol jis kraunasi variklis pradeda suktis, nes grandinėje teka srovė, toliau varikliukas gauną srovę per jungiklį ir apsisukus vieną ratą jungiklis išjungiamas . Kadangi kondensatorius dar vis pakrautas grandinėje srovė neteka (ištik rujų taip ir yra) Varikliukas stovi išjungtas. Bet realybė kitokia dažniausiai varikliukas porą sekundžių dar draskosi ir vėl įjungia jungiklį. |
|
|
|
|
|
 |
 |
Valdymo schema vienam smagračio apsisukimui |
Parašytas: 2011 09 25, 20:21 |
|
|
|
|
| linanas rašo: |
Kadangi pats nieko gudresnio nesugalvosiu, gal galit patarti kaip padaryti ar pataisyti šią schemą.
Kaip suprantu kondensatorius reikalingas tam, kad kol jis kraunasi variklis pradeda suktis, nes grandinėje teka srovė, toliau varikliukas gauną srovę per jungiklį ir apsisukus vieną ratą jungiklis išjungiamas . Kadangi kondensatorius dar vis pakrautas grandinėje srovė neteka (ištik rujų taip ir yra) Varikliukas stovi išjungtas. Bet realybė kitokia dažniausiai varikliukas porą sekundžių dar draskosi ir vėl įjungia jungiklį. |
Teks parinkinėti kondensatorių, tipiškas rusiškas užsiėmimas - padaryti ir ilgaaai derinti, kad veiktų. |
|
_________________ If nobody hates you you're doing something boring |
|
|
|
 |
 |
Valdymo schema vienam smagračio apsisukimui |
Parašytas: 2011 09 26, 07:55 |
|
|
|
|
| cia kintamos sroves variklis. ji naudotum nuolatines sroves varikli, tai ji atjungus ir uztrumpinus galus turetum variklio stabdyma. ekstra stabdymui dar butu galima paduoti atbuline itampa... Kintamos sroves varikli taipogi galima stabdyti, padavus i ji nuolatine itampa (trumpam). Bet tai jau schemos pakeitimas, ivedant automatikos elementus... |
|
_________________ Nieko taip lengvai nedaliname, kaip patarimus... |
|
|
|
 |
Valdymo schema vienam smagračio apsisukimui |
Parašytas: 2011 09 26, 12:45 |
|
|
|
|
| Na čia man jau gal per sudėtinga. O negalima vietoje šviesos diodo ar šalia jo pastatyti kokios nors reles? Jinai kondensatoriui pasikrovus atjungtu grandinės dalį kuri eina nuo diodu tiltelio link variklio. |
|
|
|
|
|
 |
Valdymo schema vienam smagračio apsisukimui |
Parašytas: 2011 09 26, 13:33 |
|
|
|
|
| linanas rašo: |
| Na čia man jau gal per sudėtinga. O negalima vietoje šviesos diodo ar šalia jo pastatyti kokios nors reles? Jinai kondensatoriui pasikrovus atjungtu grandinės dalį kuri eina nuo diodu tiltelio link variklio. |
kondensatoriui pasikrovus ir taip viskas atsijungia,
bet galima varikli jungti per rele tada uzdelsimo aikas bus nepriklausomas nuo variklio apkrovimo.
bet gerisu butu pakoreduoti visas sistema kad veiktu teisingai. reikia kad tas galinis isjungejas variklui prasisukus reikiama kampa tiesigo varikli atjungtu ir nebutu svarbu ar kondensatorisu pasikroves ar ne. |
|
|
|
|
|
 |
 |
Valdymo schema vienam smagračio apsisukimui |
Parašytas: 2011 09 27, 22:08 |
|
|
|
|
ačiu už patarimą, gavosi
Kondensatorius per diodų tiltelį valdo relę, jei teisingai išsireiškiau, relė savo ruožtu varikliuką, jungiklis atjungia cikilui pasibaigus. |
|
_________________ Elektronikoje esu žalias, bambukas ir panašiai, dėl kvailų klausimų prašyčiau nespardyt į galvą... |
|
|
|
|
 |
Google paieška forume |
|
|
 |
Naujos temos forume |
|
 |
FS25 Tractors
Farming Simulator 25 Mods,
FS25 Maps,
FS25 Trucks |
 |
ETS2 Mods
ETS2 Trucks,
ETS2 Bus,
Euro Truck Simulator 2 Mods
|
 |
FS22 Tractors
Farming Simulator 22 Mods,
FS22 Maps,
FS25 Mods |
 |
Dantų protezavimas
All on 4 implantai,
Endodontija mikroskopu,
Dantų implantacija |
 |
FS25 Mods
FS25 Maps,
FS25 Cheats,
FS25 Install Mods |
 |
FS25 Mods
Farming Simulator 25 Mods,
FS25 Maps |
 |
ATS Trailers
American Truck Simulator Mods,
ATS Trucks,
ATS Maps |
 |
RDR2 Mods
Euro Truck Simulator 2 Mods,
WOT Mods,
Assetto Corsa Rally Mods |
|

|
 |